四方股份获得发明专利授权:“储能系统的绝缘电阻的监测方法、装置和设备”
证券之星消息,根据天眼查APP数据显示四方股份(601126)新获得一项发明专利授权,专利名为“储能系统的绝缘电阻的监测方法、装置和设备”,专利申请号为CN202510060619.X,授权日为2025年5月9日。

图片来源于网络,如有侵权,请联系删除
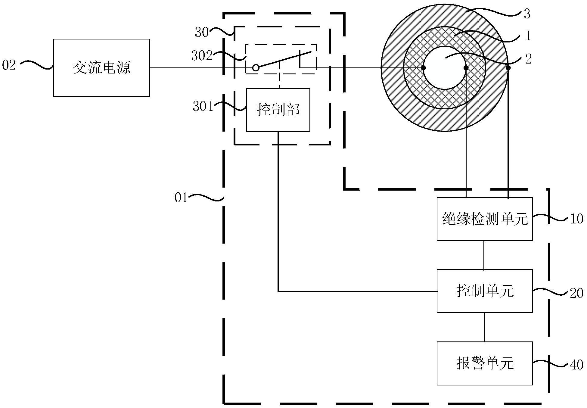
专利摘要:本发明提供一种储能系统的绝缘电阻的监测方法、装置和设备,涉及能源技术领域。该方法包括:获取电流互感器采集的储能系统中的电流数据;储能系统的单根直流母线中注入双极性方波信号;根据电流数据,确定储能系统的绝缘电阻。本申请实施例的方法有效地兼顾了交流注入和直流注入方式的优点,在提升绝缘监测性能的同时有效的控制了成本和复杂度,实现了对储能系统绝缘电阻的高效准确地监测。

图片来源于网络,如有侵权,请联系删除
今年以来四方股份新获得专利授权40个,较去年同期增加了42.86%。结合公司2024年年报财务数据,2024年公司在研发方面投入了6.56亿元,同比增21.27%。

图片来源于网络,如有侵权,请联系删除
数据来源:天眼查APP
以上内容为证券之星据公开信息整理,由AI算法生成(网信算备310104345710301240019号),不构成投资建议。
目录 返回
首页
