柳 工获得发明专利授权:“转向流量控制阀、液压转向系统和轮式行走设备”
证券之星消息,根据天眼查APP数据显示柳 工(000528)新获得一项发明专利授权,专利名为“转向流量控制阀、液压转向系统和轮式行走设备”,专利申请号为CN202211120443.5,授权日为2025年8月1日。

图片来源于网络,如有侵权,请联系删除
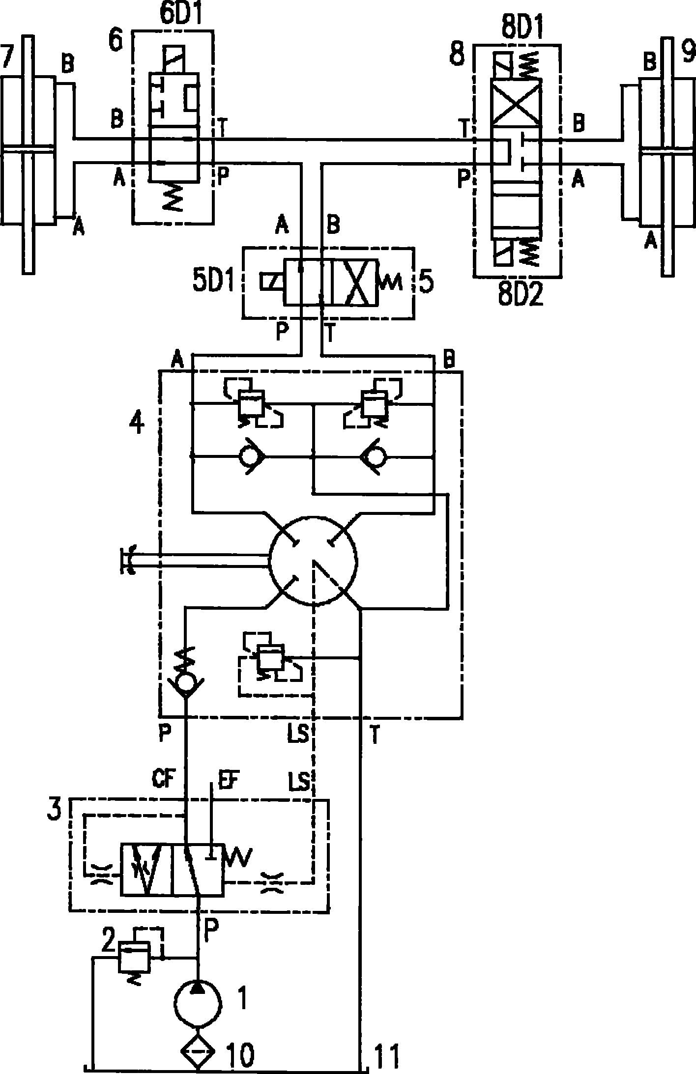
专利摘要:本发明涉及液压转向系统,为解决现有转向流量控制阀中主阀芯在高压油液作用下瞬间换向的问题,本发明构造一种转向流量控制阀、液压转向系统和轮式行走设备,其中转向流量控制阀中,左先导油口经左选择阀的左位油路、右选择阀的右位油路与主阀的阀杆液控左端连接,右先导油口经右选择阀的左位油路、左选择阀的右位油路与主阀的阀杆液控左端连接;主阀左位时其阀杆液控右端经左选择阀左位油路和单向阀与主阀左工作油口连通,主阀右位时其阀杆液控左端经右选择阀左位油路和单向阀与主阀右工作油口连通。在本发明中,解决了左先导油口或右先导油口进先导油进油时对应的右选择阀或左选择阀关闭延迟的问题。

图片来源于网络,如有侵权,请联系删除
今年以来柳 工新获得专利授权144个,较去年同期增加了28.57%。结合公司2024年年报财务数据,2024年公司在研发方面投入了11.41亿元,同比增25.85%。

图片来源于网络,如有侵权,请联系删除
通过天眼查大数据分析,广西柳工机械股份有限公司共对外投资了38家企业,参与招投标项目1162次;财产线索方面有商标信息88条,专利信息2816条,著作权信息148条;此外企业还拥有行政许可525个。
数据来源:天眼查APP
以上内容为证券之星据公开信息整理,由AI算法生成(网信算备310104345710301240019号),不构成投资建议。
目录 返回
首页
