盈动财经

中航光电公布国际专利申请:“集成熔断器的电源插座”

09 08月
作者:小微|{/foreach}{/if}

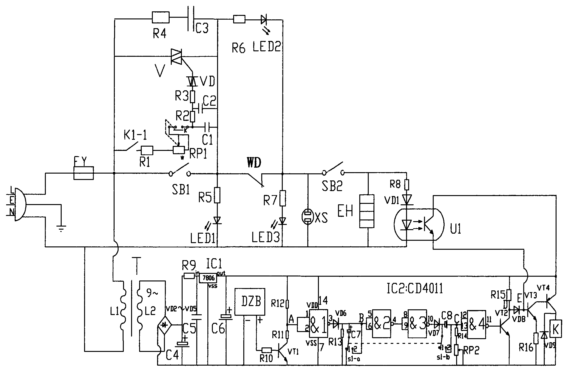
证券之星消息,根据企查查数据显示中航光电(002179)公布了一项国际专利申请,专利名为“集成熔断器的电源插座”,专利申请号为PCT/CN2024/121001,国际公布日为2025年8月7日。

中航光电公布国际专利申请:“集成熔断器的电源插座”
图片来源于网络,如有侵权,请联系删除

专利详情如下:

中航光电公布国际专利申请:“集成熔断器的电源插座”
图片来源于网络,如有侵权,请联系删除

图片来源:世界知识产权组织(WIPO)

中航光电公布国际专利申请:“集成熔断器的电源插座”
图片来源于网络,如有侵权,请联系删除

今年以来中航光电已公布的国际专利申请8个,较去年同期减少了11.11%。结合公司2024年年报财务数据,2024年公司在研发方面投入了22.52亿元,同比增2.48%。

数据来源:企查查

以上内容为证券之星据公开信息整理,由AI算法生成(网信算备310104345710301240019号),不构成投资建议。

浏览44.8k
返回
目录
返回
首页
逆袭!创十年新高 这类基金表现亮眼 国家电网公司发行100亿元境外人民币债券

Copyright © 2024 dw 版权所有

备案号: 蜀ICP备2024051291号-17

盈动财经专业为您提供视野洞察、能源期货、黄金市场、金融市场、财经专题等财经方面资讯,盈动财经是一个专业财经领域资讯服务者。

本站部分内容为转载,不代表本站立场,如有侵权请联系处理。