派能科技获得实用新型专利授权:“一种修复电势诱导衰减的逆变电路”
证券之星消息,根据天眼查APP数据显示派能科技(688063)新获得一项实用新型专利授权,专利名为“一种修复电势诱导衰减的逆变电路”,专利申请号为CN202520173818.7,授权日为2026年1月30日。

图片来源于网络,如有侵权,请联系删除
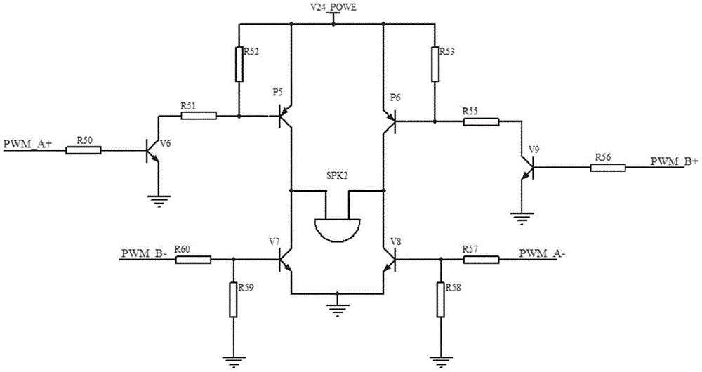
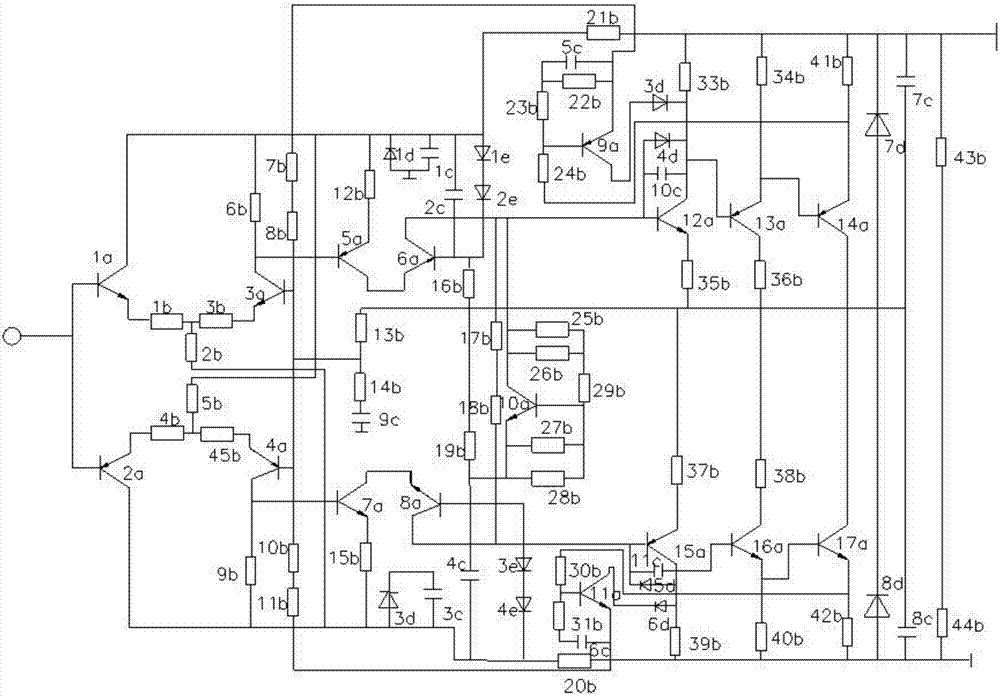
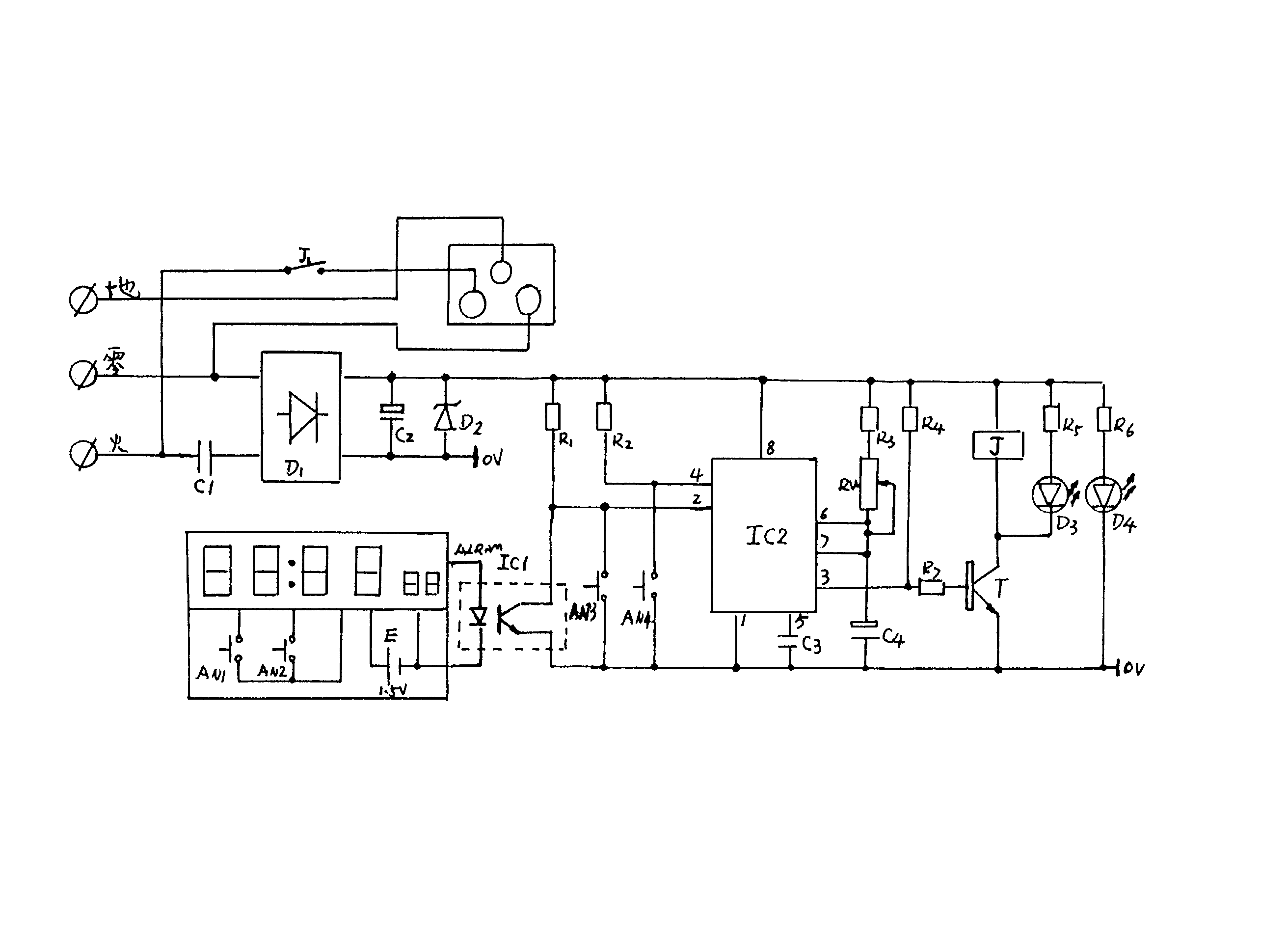
专利摘要:本申请提供了一种修复电势诱导衰减的逆变电路,所述电路包括:最大功率点追踪电路,所述最大功率点追踪电路的一端用于连接光伏电池板,所述最大功率点追踪电路的另一端用于连接电池包;第一开关,所述第一开关设置在光伏电池板与所述最大功率点追踪电路的一端之间,所述第一开关的通断状态用于指示所述光伏电池板是否向所述电池包充电,所述通断状态包括断开状态;耦合子电路,所述耦合子电路的一端连接所述光伏电池板的负极,所述耦合子电路的另一端连接接地端,在所述第一开关的通断状态处于断开状态时,所述耦合子电路与所述最大功率点追踪电路之间进行电感耦合。

图片来源于网络,如有侵权,请联系删除
今年以来派能科技新获得专利授权2个,较去年同期减少了75%。结合公司2025年中报财务数据,2025上半年公司在研发方面投入了1.59亿元,同比减17.25%。

图片来源于网络,如有侵权,请联系删除
通过天眼查大数据分析,上海派能能源科技股份有限公司共对外投资了10家企业,参与招投标项目28次;财产线索方面有商标信息187条,专利信息567条,著作权信息35条;此外企业还拥有行政许可24个。
数据来源:天眼查APP
以上内容为证券之星据公开信息整理,由AI算法生成(网信算备310104345710301240019号),不构成投资建议。
目录 返回
首页
